USE OF NR-12 ON THE USB GLUE MACHINE MODEL 005 IN THE CABLE INDUSTRY
REGISTRO DOI: 10.69849/revistaft/cs10202510262228
Allan de Oliveira Rocha1
Erika Cristina Nogueira Marques Pinheiro2
Resumo
Este trabalho tem como objetivo apresentar e analisar as etapas relacionadas à utilização da Máquina de Cola USB Modelo 005 no setor industrial de cabos, considerando a crescente demanda por processos produtivos mais ágeis, eficientes e seguros. No cenário atual, em que a velocidade e a qualidade da produção são fatores determinantes para a competitividade das empresas, a automação industrial e o uso de equipamentos tecnológicos tornam-se diferenciais estratégicos para otimizar recursos e reduzir custos. Durante o acompanhamento do uso desse equipamento, constatou-se sua importância no processo produtivo de cabos USB, pois ele possui capacidade para colar até 800 cabos por hora, representando um aumento significativo da produtividade e contribuindo para a padronização e melhoria da qualidade final do produto. Essa alta performance possibilita à indústria atender a demandas crescentes, reduzindo gargalos na linha de produção. Contudo, a eficiência operacional deve estar alinhada à segurança dos trabalhadores. Para que a máquina seja utilizada de forma correta e segura, é essencial cumprir as exigências técnicas e legais vigentes, que envolvem desde a adequação do ambiente de instalação até a implantação de dispositivos e procedimentos de segurança, em conformidade com a Norma Regulamentadora NR-12. Essa norma estabelece critérios que visam prevenir acidentes de trabalho, preservar a integridade física dos operadores e promover um ambiente produtivo seguro e sustentável. Assim, este estudo busca evidenciar não apenas os benefícios produtivos proporcionados pela Máquina de Cola USB Modelo 005, mas também a importância da integração entre tecnologia, produtividade e segurança, elementos fundamentais para o fortalecimento da indústria de cabos no mercado atual.
Palavras-chave: Máquina. Indústria. Produtividade.
1. INTRODUÇÃO
No setor industrial de cabos, considerando a crescente demanda por processos produtivos mais ágeis, eficientes e seguros, destacamos a Máquina de Cola USB Modelo 005, que atualmente possui capacidade para colar até 800 cabos por hora, mas para que sua utilização ocorra de forma segura e com ótimos desempenho, é necessário investimentos na área de segurança do trabalho, implantação de dispositivos e procedimentos de segurança, em conformidade com a Norma Regulamentadora NR-12.
Segundo Chiavenato (2020), investir em segurança do trabalho não deve ser visto apenas como uma exigência legal, mas como estratégia organizacional, que visa preservar vidas, aumentar a confiança dos colaboradores e reduzir custos com afastamentos e indenizações. Devemos considerar também a análise de riscos onde pode ser utilizada como ferramenta essencial para identificar perigos, avaliar a probabilidade de ocorrência e propor medidas de controle eficazes (FUNDACENTRO, 2021, p. 15).
Assim, este estudo busca evidenciar não apenas os benefícios produtivos proporcionados pela Máquina de Cola USB Modelo 005, mas também a importância da integração entre tecnologia, produtividade e segurança, elementos fundamentais para o fortalecimento da indústria de cabos no mercado atual.
2. FUNCIONAMENTO DA MÁQUINA DE COLA USB MODELO 005
Esse tipo de máquina opera com cilindros pneumáticos que exigem pressão mínima de 8 bar para realizar o processo de colagem, com capacidade produtiva de até 800 cabos por hora, dados bastante significativos. No entanto seu uso apresenta alguns riscos a saber; Partes móveis em alta velocidade
Sistema pneumático pressurizado
Possibilidade de acesso indevido à zona de risco durante a operação.
Tais fatores sinalizam para uma problemática que deve ter como base, todos os processos que possibilitam o bom funcionamento da máquina bem como a manutenção de um ambiente seguro. Considerando a aplicação da Gestão de Riscos Ocupacionais que de acordo com a Funda Centro (2021, p.15), “A análise de riscos deve ser utilizada como ferramenta essencial para identificar os perigos, avaliar a probabilidade de ocorrência e propor medidas de controle eficazes”.
As principais ferramentas utilizadas na análise e controle de riscos incluem:
– APR (Análise Preliminar de Riscos): permite identificar perigos e estabelecer prioridades de ação.
– Matriz GUT (Gravidade, Urgência e Tendência): utilizada para hierarquizar os riscos identificados.
– Diagrama de Ishikawa: analisa as causas e efeitos dos problemas relacionados à segurança.
– PDCA (Planejar, Executar, Verificar e Agir): metodologia voltada à melhoria contínua da gestão de segurança.
A aplicação dessas ferramentas permite à empresa monitorar continuamente os riscos, criando um ambiente mais seguro e produtivo.
3. Aplicação da NR-12 na Máquina de Cola USB 005
Nos estudos realizados por Silva, Oliveira e Lima (2023), destacam que a aplicação prática da NR-12 deve ocorrer de forma integrada com os processos produtivos. Respeitando as particularidades de cada máquina. No caso específico da Máquina de Cola USB Modelo 005, essa análise permite identificar quais dispositivos de proteção e sistemas automatizados já estão disponíveis no mercado, como cortinas de luz, botões de parada de emergência, sistemas pneumáticos controlados e barreiras físicas de proteção, além de novas tecnologias aplicáveis à prevenção de acidentes.
A adequação envolve;
- Cortinas eletrônicas para impedir o acesso indevido à zona de risco durante a operação.
- Botões de parada de emergência estrategicamente posicionados.
- Sistemas pneumáticos regulados, garantindo pressão mínima segura de 8 bar por cilindro.
- Procedimentos claros de bloqueio e etiquetagem (Lockout/Tagout).
- Treinamentos periódicos sobre operacionalização segura.
Essas ações contribuem não apenas para atender à legislação vigente, mas também para criar um ambiente mais seguro e confiável, promovendo a melhoria contínua dos processos industriais.
4. METODOLOGIA
A metodologia adotada neste trabalho, será desenvolvida em quatro etapas principais, descritas a seguir;
Etapa 1 – Levantamento e análise do equipamento – Nesta etapa inicial, será realizada a identificação detalhada da máquina, incluindo modelo, função, ciclo operacional e especificações técnicas fornecidas pelo fabricante. Será realizado um mapeamento preliminar dos riscos potenciais associados à operação da máquina, considerando aspectos mecânicos, elétricos, térmicos e ergonômicos.
Etapa 2 – Observação do ambiente – Esta análise permitirá verificar o uso de dispositivos de segurança existentes, tais como proteções físicas, cortinas eletrônicas, botoeiras de emergência e chaves de intertravamento. Paralelamente, serão identificadas práticas inseguras ou eventuais não conformidades com os requisitos da NR-12.
Etapa 3 – Avaliação de riscos – A análise dos riscos identificados será realizada por meio de ferramentas técnicas específicas, incluindo checklists de conformidade NR-12, Matriz de Riscos e Análise de Modos de Falha e Efeitos (FMEA). Cada risco será classificado quanto à gravidade, probabilidade e criticidade, permitindo a priorização das ações corretivas mais relevantes.
Etapa 4 – Validação e proposição de melhorias – Na etapa final, os resultados obtidos serão confrontados com os requisitos normativos da NR-12. Serão elaboradas propostas de adequação, contemplando instalação de proteções adicionais, ajustes nos procedimentos operacionais e recomendações de treinamentos. As melhorias sugeridas serão validadas junto aos operadores e responsáveis pela manutenção, garantindo sua viabilidade prática e eficácia na prevenção de acidentes.

5. RESULTADOS
Os dados aqui descritos foram coletados por meio de observações diretas, checklists de conformidade, entrevistas com operadores e testes funcionais realizados durante o desenvolvimento do trabalho.
Com base nos percentuais informados, se faz necessário a adequação de melhorias, para garantir a segurança dos colaboradores e a conformidade legal, para a adequação da Máquina de Cola USB Modelo 005 aos requisitos da NR-12.
5.1 MELHORIAS


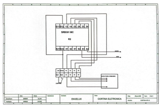
Neste caso vamos desenvolver um projeto de cortina eletrônica para proteção na parte frontal de máquina de cola.
Com a impossibilidade de fechamento total na parte frontal da máquina, foi sugerido a instalação de uma cortina eletrônica para passagem apenas dos cabos, com isso instalamos uma cortina eletrônica com um contato normal aberto composto de um par de cabos branco e preto que estão conectados aos bornes S21 e S11 para ativar o rele 301 que terá os bornes X1 e X2 jampeados para que seja resetado quando a cortina não estiver livre de obstáculos, ativando assim os contatos auxiliares liberando a máquina de cola para operar normalmente.
Será necessário realizar a instalação de um botão de emergência, reset com lede azul para indicar o acionamento do sistema. O botão de emergência tem dois contatos normalmente abertos (13-14), que interligam os bornes S22 e S12, pois esses contatos são o retorno de 24vdc. O botão reset tem dois contatos normalmente fechados (21-22), que são interligados nos bornes X1 e X2 e o led é conectado nos bornes 41 e 42 que são contatos normalmente fechados, quando o rele for acionado o led desliga indicando que o sistema está operacional.
6. CONCLUSÃO
A partir da aplicação da metodologia proposta, que combinou observações de campo, análise documental e ferramentas técnicas de avaliação de riscos, foi possível constatar que a máquina, embora funcional, apresentou não conformidades relevantes, especialmente relacionadas a riscos mecânicos de esmagamento, falta de proteções físicas e procedimentos operacionais inadequados. Com isso foram propostas medidas de adequação que incluem:
- Instalação de cortina eletrônica e proteções móveis ou fixas;
- Atualização de procedimentos operacionais e de manutenção, com inclusão de bloqueio de energia e uso obrigatório de EPIs;
- Implementação de checklists periódicos e treinamentos específicos para operadores e equipe de manutenção.
A adoção dessas medidas contribuirá significativamente para a redução de riscos e prevenção de acidentes, demonstrando a importância de uma cultura de segurança alinhada às normas regulamentadoras. Portanto, o estudo reforça que o cumprimento da NR-12 vai além da simples instalação de dispositivos de proteção, exigindo monitoramento contínuo, capacitação e adequação de processos, garantindo um ambiente de trabalho seguro e eficiente.
REFERÊNCIAS
BRASIL. Ministério do Trabalho e Emprego. NR-12 – Segurança no Trabalho em Máquinas e Equipamentos. Portaria nº 3.214, de 08 de junho de 1978. Atualizada em 2019. Disponível em: https://www.gov.br/trabalho-e-emprego/pt-br. Acesso em: 19 set. 2025.
CHIAVENATO, Idalberto. Gestão de Pessoas: o novo papel dos recursos humanos nas organizações. 5. ed. Rio de Janeiro: Elsevier, 2020.
FUNDACENTRO. Manual de Análise de Riscos Ocupacionais. São Paulo: Ministério da Economia, 2021. Disponível em: https://www.fundacentro.gov.br. Acesso em: 19 set. 2025
SILVA, João; OLIVEIRA, Carlos; LIMA, Fernanda. Segurança em Máquinas Industriais: práticas e desafios da NR-12. Revista Brasileira de Segurança do Trabalho, v. 18, n. 2, p. 33- 45, 2023.
1Discente do Curso Superior de Engenharia Elétrica da Universidade Nilton Lins e-mail: 21002478@uniniltonlins.edu.br
2Docente do Curso Superior de Engenharia Elétrica da Universidade Nilton Lins Engenharia Civil e Matemática e-mail: erikacnmarques@gmail.com
